Jenn-Air Electric Wall Oven W27200B Timer Repair

What is the timer/clock part number for the Jenn-Air W27200B Electric Wall Oven?

Timer part number 695518 for Jenn-Air W27200B

The W27200B Electric Wall Oven uses timer part number 695518.

Do you have a failed Jenn-Air W27200B control panel? Click here:

Request Appliance Timer Service

We can repair or replace your faulty Jenn-Air W27200B timer.

W27200B are also sometimes referred to using these Alternative Names/Model numbers

Maytag W27200B Electric Wall Oven, Whirlpool W27200B Electric Wall Oven

W27200B Schematic and Wiring Diagrams

Control panel Parts diagram
W27200B Electric Wall Oven Control panel Parts diagram
Internal controls Parts diagram
W27200B Electric Wall Oven Internal controls Parts diagram
Body Parts diagram
W27200B Electric Wall Oven Body Parts diagram
Oven Parts diagram
W27200B Electric Wall Oven Oven Parts diagram
Door Parts diagram
W27200B Electric Wall Oven Door Parts diagram
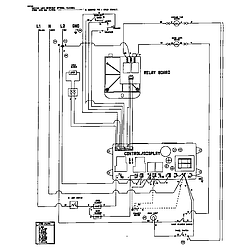
Wiring information (w27200b) (w27200w) Parts diagram
W27200B Electric Wall Oven Wiring information (w27200b) (w27200w) Parts diagram

Recent Service Requests

CityProblem DescriptionResolution
Powder Springs, GeorgiaThe Display went blank after power was lost in the Neighborhood.Beyond Repair
Pryor, OklahomaCan not set temperature using up arrow on ovenTimer inspected, no repairs necessary
Kennett Square, Pennsylvaniatemp up arrow not workingAwaiting receipt of timer
Calgary, AlbertaNo digital display
Serial # 12255659QY
Repaired
Rockford IL, IllinoisThe bottom heating element had 1 of the 2 wires connections burnt to a crisp. So I replaced the element and it didn't work. Then I noticed the Thermostat connection was also burnt to a crisp. So I replaced the thermo, and that didn't work. Now the Heating element will not turn off. I have to shut the oven off at my breaker box. Prior to replacing those things the element would not go over 190 degrees. Now the element will not shut off. I have 2 timer's and they both exhibit the same problems. I would like to add that if one of the unit's is cheaper to repair than the other, i'll pay for the cheaper one. You could possibly take $ off of your service fee and keep the second timer to sell later.Repaired
Rockford IL, IllinoisThe bottom heating element had 1 of the 2 wires connections burnt to a crisp. So I replaced the element and it didn't work. Then I noticed the Thermostat connection was also burnt to a crisp. So I replaced the thermo, and that didn't work. Now the Heating element will not turn off. I have to shut the oven off at my breaker box. Prior to replacing those things the element would not go over 190 degrees. Now the element will not shut off. I have 2 timer's and they both exhibit the same problems. I would like to add that if one of the unit's is cheaper to repair than the other, i'll pay for the cheaper one. You could possibly take $ off of your service fee and keep the second timer to sell later.Repaired
Rockford IL, IllinoisThe bottom heating element had 1 of the 2 wires connections burnt to a crisp. So I replaced the element and it didn't work. Then I noticed the Thermostat connection was also burnt to a crisp. So I replaced the thermo, and that didn't work. Now the Heating element will not turn off. I have to shut the oven off at my breaker box. Prior to replacing those things the element would not go over 190 degrees. Now the element will not shut off. I have 2 timer's and they both exhibit the same problems. I would like to add that if one of the unit's is cheaper to repair than the other, i'll pay for the cheaper one. You could possibly take $ off of your service fee and keep the second timer to sell later.Repaired
Rockford IL, IllinoisThe bottom heating element had 1 of the 2 wires connections burnt to a crisp. So I replaced the element and it didn't work. Then I noticed the Thermostat connection was also burnt to a crisp. So I replaced the thermo, and that didn't work. Now the Heating element will not turn off. I have to shut the oven off at my breaker box. Prior to replacing those things the element would not go over 190 degrees. Now the element will not shut off. I have 2 timer's and they both exhibit the same problems. I would like to add that if one of the unit's is cheaper to repair than the other, i'll pay for the cheaper one. You could possibly take $ off of your service fee and keep the second timer to sell later.Repaired
west bloomfield, MichiganThe wall oven timer/clock control is completely dark.Repaired
Pryor, OklahomaCome on, start coming up to temp then shuts off.Repaired

Common problems for Jenn-Air Electric Wall Oven W27200B Timer Repair

Are you encountering a similar problem as them? Contact us now and we will try to help you fix your W27200B timer-related problem.
My Jenn Air oven W27200B displays F2 error any solutions? Also one of the burners would hang- one worked and the other didnt.
I have a Wallover W27200B by Jennair that needs a new switch membrane. The parts are no longer available but I was able to locate one on eBay. Is a manual available to diagram how to replace this part? How difficult a repair would it be?
Hi, I have a 15 year old JennAir Wall oven model W27200B. A section of the control pad has stopped functioning. It happens to be the most frequently used 'button' which is touched/tapped to increase the temperature. I am guessing that the pressure sensitive switch in that spot has died. What do you think? Can I repair it? Where do I get the part? The rest of the oven works fine. Thanks in advance for any insight you can offer. Janice
Our Jenn Air Wall Oven Model W27200B shuts off when we try to set the controls on either convection bake or convection Roast. There is no F error messagel , the display panel just blinks. Any ideas for cause
Have Jennair electric wall oven model W27200bc. Cuts out completely, clock and all. Had local repairman, (not Sears) who diagnosed faulty control panel? but he could not find replacement part through Jennair who said "no longer available). Is this the likely problem and if so does Sears stock the necessary part?