Jenn-Air Electric Wall Oven W27100W Timer Repair

What is the timer/clock part number for the Jenn-Air W27100W Electric Wall Oven?

Timer part number 71002123 for Jenn-Air W27100W

The W27100W Electric Wall Oven uses timer part number 71002123.

Do you have a failed Jenn-Air W27100W control panel? Click here:

Request Appliance Timer Service

We can repair or replace your faulty Jenn-Air W27100W timer.

W27100W are also sometimes referred to using these Alternative Names/Model numbers

Maytag W27100W Electric Wall Oven, Whirlpool W27100W Electric Wall Oven

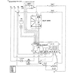
W27100W Schematic and Wiring Diagrams

Control panel Parts diagram
W27100W Electric Wall Oven Control panel Parts diagram
Internal controls Parts diagram
W27100W Electric Wall Oven Internal controls Parts diagram
Oven Parts diagram
W27100W Electric Wall Oven Oven Parts diagram
Body Parts diagram
W27100W Electric Wall Oven Body Parts diagram
Door Parts diagram
W27100W Electric Wall Oven Door Parts diagram
Wiring information Parts diagram
W27100W Electric Wall Oven Wiring information Parts diagram

Recent Service Requests

CityProblem DescriptionResolution
denton, TexasHello! The oven will only go up to 350 degrees when you try to set it to a higher temperature. Do you have any of these parts on hand for purchase? We need it asap and could then send in ours if needed. Look forward to hearing from you!
817-5xx-xxxx
t...@gmail.com
Awaiting receipt of timer
Charleston, South Carolinathe oven will only go up to 350 degrees when you try to set it to a higher temperatureRepaired
Greens Fork, IndianaTemperature selector for increasing not workingAwaiting receipt of timer
Skiatook, OklahomaUp down arrows to change temperature, run timer, etc. stopped working. Upon removal of timer, see that button top and connector below were broken off for this functionRepaired
St. James, MissouriWas setting the temperature and the thing went wild. All the lights were on so you couldn't read a number and the self cleaning option started. Shut off breaker at the panel and couldn't get the door unlockedRepaired
Fort Worth, TexasControl board/panel does not power up. Failure due to power outage from power company and subsequent surge when power restored to house. Smells like burnt bakelite.Awaiting receipt of timer

Common problems for Jenn-Air Electric Wall Oven W27100W Timer Repair

Are you encountering a similar problem as them? Contact us now and we will try to help you fix your W27100W timer-related problem.
I programed my oven to self clean for 2 hours. When done, door remained locked and fault codes f2 & f3 were displayed. What has gone wrong with unit?